Street Source is shutting down April 30th, 2026. Read the announcement

emissions removal

26838 views
51 replies
31 following
B
emissions removal
B
brettd65
+1y
Pics and advice would greatly be appreciated to open things up under the hood. I want to get rid of anything and everything I can from the evap canister to emissions off the carb, this is for a 87 by the way.
dropped90(justin)'s avatar
dropped90(justin)
+1y
Just search on here a little bit man. There is a ton of threads about how to do this. You can lose alot of stuff thats for sure!!!!









-Justin
N
neverending
+1y
almost everthing on the passenger side
B
brettd65
+1y
I have found out to delete everything from the carb to the exhaust manifold but Im wanting to know how to clean up everything on the passenger side starting with the evap canister then get rid of anything else from there on I have no emissions so Im not worried about it I need the clearence
88mazdab2200's avatar
88mazdab2200
+1y
Lets see some pics! I'm also interested in ditchin the emissions. What does that do to the gas mileage?
N
neverending
+1y
[IMG]
thread post photo
[/IMG]

[IMG]
thread post photo
[/IMG]

[IMG]
thread post photo
[/IMG]


everything removed you can remove and wire tucked
tuna's avatar
tuna
+1y
Here are some pictures of my engine bay before and after the emissions were removed.

thread post photo


thread post photo


thread post photo


thread post photo


thread post photo


thread post photo


thread post photo


thread post photo


thread post photo


thread post photo


thread post photo


thread post photo

thread post photo


thread post photo

thread post photo

thread post photo

thread post photo

thread post photo

thread post photo


thread post photo


thread post photo


thread post photo


thread post photo


thread post photo


thread post photo


thread post photo


thread post photo


thread post photo


thread post photo


thread post photo


thread post photo


thread post photo


thread post photo


thread post photo


thread post photo
Post was last edited on Jun 14, 2013 06:52. Edited 1 time.
E
emjay
+1y
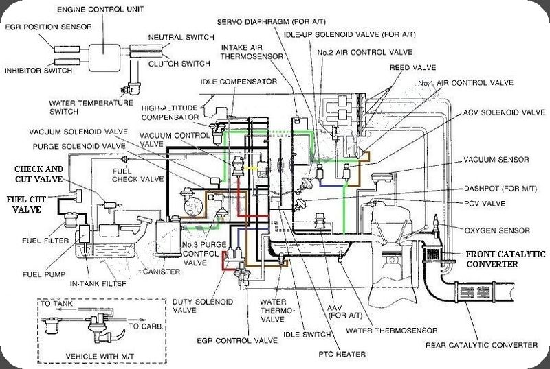
thread post photo


Purple arrow = charcoal canister. keep this to keep the gas fumes from stinking up the cab.
yellow question mark = relay for the ptc heater. keep this intact if you wish to use the ptc heater to prevent icing over the carb. also requires that little sensor in the radiator to be intact as well.
blue arrow = horn relay. keep this for the obvious
top green x = these are vacuum switches. These can be scrapped for just the weber. However these can be incorporated into the power steering setup and the ac setup to help bump the idle. A diaphragm will also need to be added so it can pull the linkage on the carb.
lower right green x = excess vacuum lines. can you say SCRAP?????
lower left green x = some sort of check valve. The valve may serve a purpose for the evap canister, but not too certain here.
The light blue x is the vacuum sensor. This won't be necessary anymore.
Red x = altitude compensator. I have no earthly idea how the heck that this works. my guess is that it senses a difference in atmospheric pressure with something mechanical inside, and allows for a slight vacuum that then goes to a switch or a check valve and upps the idle or fuel somehow. With a weber it's complete garbage and can go.
upper left light green x = I have no idea what this is, other than the fact that it can grow legs and disappear with a weber.
Black x = no clue here either. it can be trashed.
R
rotten
+1y
i know what im doing this week
C
critta_inch
+1y
hmmm. be careful ditching the emissions stuff. i know its shit and annoying but i would be checking with the epa regarding what the consequences of removing it are. i know in australia individuals can face fines of up to $10,000 depending on the vehicle and what has been removed.

Related Discussions in Mazda Engine Performance