Street Source is shutting down April 30th, 2026. Read the announcement

DONE WITH MY TRUCK 4 SALE!

8662 views
85 replies
25 following
L
DONE WITH MY TRUCK 4 SALE!
nytrdr24's avatar
nytrdr24
+1y
man, hate you don't have it running yet...msd....you will have to use both the chilton's & msd wiring diagrams to get the wiring right...and you'll need a tach adapter...well, at least I did with my accel +300 unit...if I'm not mistaken, the crank trigger showed up on the right side of one of the diagrams of the ecu, and I think your right, it is a red/yellow wire....won't swear to it since I'm not lookin at my chiltons....I'd try to piece you a diagram together, or just a drawing, but 13 hr days- 7days a week plus an hour drive both ways to work leaves little or no time for much else but sleep....I'm sure you'll get it running soon enough for paint-n-such, just keep in mind we all get anxious while working on our projects....
F
futrao
+1y
(controlling the spark on the stock setup is easy. There are 4 wires on the distributor. the solid black one is the ground, the black/yellow is to 12V power, I hooked mine up to the pos side of the coil. The purple wire is what sends the tach signal. You will need to run 12V resisted power to this wire, there is a circuit that you can solder into the main board for this. I'll see if I can find a pic for ya here, been super busy. Did you wire in the VB921 (or it's new bosch replacement?) this is the chip that goes in the upper right corner of the MS board.


hope this help
L
layinsparxx
+1y
HEY NO I HAVE NOT GOT IT RUNNING YET, I OPEN THE ECU AND DID FIND A SHINNY SPOT ON IT THE BOARD..... AND BOARD SEEMS TO BE BAD.... CANT FIND REPLACEMENT
bigamigo's avatar
bigamigo
+1y
you dont have a spare dizzy thats good do you ???
porkchop69's avatar
porkchop69
+1y
hey man i dont have time to read this whole 6 pages cuz satan is running around the house killing my cat and pulling the dogs ears off tell me what u need (a ecu? a dizzy?) let me know what year you got i spend a lot of time at the wrecking yards and i will get what you need
woz943's avatar
woz943
+1y
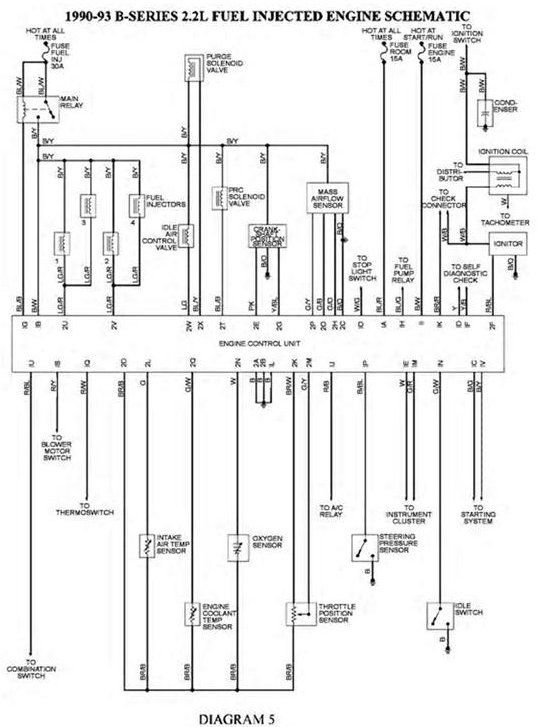
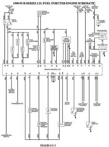
I'm having problems with the A/C in the truck and found an old CD i had with some Mazda Wiring Schematics. I hope it helps.
thread post photo


thread post photo

Related Discussions in General Discussion