Street Source is shutting down April 30th, 2026. Read the announcement

vacuume diagram

5977 views
25 replies
9 following
J
vacuume diagram
H
hursey69
+1y
can anyone help? i need a vacuum diagram for 86 b2000
M
mazdafvr
+1y
i didnt have the patience lol too many hoses but maybe u can make some sence of it.

thread post photo

thread post photo

thread post photo
Cusser's avatar
Cusser
+1y
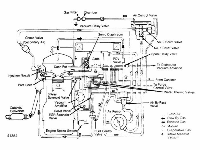
This is for B2200, might help though

M
mazdamobber
+1y
This is freaking nuts. I am a little lost here with all of these hoses. Are the vacuum diagrams the same for the 2000 and the 2200. as far as i can guess they are, but im not sure. I also have an 86 B2000. and is there any easy way of dealing with all of this confusion? from what I am seeing on my truck at least like 10 of these stupid lines are crossed or just completely out of place.... Please assist with any info possible!
dan woodland's avatar
dan woodland
+1y
Do you have a specific problem you are trying to fix?

The only way to figure it out is pick a line or device and trace the path from one end to the other. Then pick another and trace that path... before you know it you are done - don't look at it as a whole.
M
mazdamobber
+1y
yeah, when i am in gear and go to give it gas it starts jerking a bunch. Its almost the same feeling that you get when you dont give enough gas while letting out the clutch and it starts bobbing around... sorry for the weak explanation that is about the best way I know how to describe it.
I am about 95% positive that this is a vacuum issue, just due to the fact that I know of a few lines like I said before are out of place... I just put a new starter into it a couple of days ago and noticed that some werent even connected. I am still trying to figure out if the line setup on the 2200 is the same or not as the 2000 but I am going to set them up the same I guess and go from there.
M
mazdafvr
+1y
they are pretty damn close. however im sure thers a few small differences. but theres all kinds of reasons for stumbling, jerking and such. i just cleand out all air valves and egr valve, and reed valves then i unplugged the one computer harness closest to the passenger seat. i left the other one in because it made it run kinda funny and i never took the time to try and tune it with it completely unplugged. but it eliminated the need to rerout vacume lines. of course the only tuning u can do is the fuel/air screw. u gotta knock the tamper pin out. u could try backing that screw out just a lil to c if the rpms increase and smooth out. my screw was all the way in and wouldnt let my motor breath. soon as i backed it out, sombitch came to life. lol then i ordered a weber. havent installed it yet tho.
M
mazdamobber
+1y
yeah for sure i have messed with that screw already. it helped a little but not while actually trying to drive just the idle really. once i get the money i think i will get the weber kit to just get rid of all of this crap. I really wish i could go injected... but i wouldnt even know where to start.
dan woodland's avatar
dan woodland
+1y
Then you have two choices look at it yourself or take it to a shop. If you choose to do it yourself use the diagram above and start with one part and trace each line. Start with a part with a vacuum line attached, mark it and trace it to the other end. - then mark that end. You can make them with tape or something else you choose.

After you get done with a few you'll start to see a pattern in the hoses and recognize subtle differences in the lines. Some have dashed lines others solid white lines etc... Some even have colors.

Another option is to post some pictures, someone here or at MazdaTrucking.com may "know" where some of them go.

Dan
M
mazdamobber
+1y
yeah thanks Dan. I fortunately have access to driving my girls volvo 855 back and forth to work right now. so until saturday my truck will have to wait... the guy that i purchased the truck from unfortunately used to takeit up wheeling and stuff even though its not 4 wheel. so i have had nothing but random issues since i got it. barely anything was maintained decent at all. I was lucky enough to have got it from the second original owner but for the most part it was just a little farm truck before he had it. it has 246xxx+ miles on it and almost all original parts. the guy who I got it from claims that he knew a ton about wrenching but nothing has been dealt with. so I have been fixing stuff as it breaks. I originally wanted to "pimp" it out. but havent had the time or money because its been random stuff going bad here and there since day one. I almost want to start with a different one lol. but I LOVE MY TRUCK! someday I will get out from under this heaping mess of little things and be able to do some nice work to it. sorry if that bores you guys to read I am new to the Bscene and just really stoked to be a part of it!

Related Discussions in Mazda 2.0L