Street Source is shutting down April 30th, 2026. Read the announcement

B2600 distributor replace

9477 views
13 replies
3 following
walksonclouds@hotmail.com's avatar
B2600 distributor replace
geterdun's avatar
geterdun
+1y
Is there a way to run this engine without r2-d2?
I have replaced the intake with carbureted intake, progressive two barrel (half a Quadrajet).
I have no spark from coil when spinning, sparks when key is released. I find the simplest and most economically feasible method to repair is lose the computer, if possible.
S
scotch
+1y
Title says B2600 (as in 87 & 88 Mitsubishi G54 Engine), but in the post you said you "replaced the intake with carbureted intake" which sounds like you removed a fuel injection intake from a G6 engine on a B2600i. So which engine do you have? And what year is it?

Advice on the G54 engine maybe slim pickn's as there aren't a lot out there. As for the G6 engine, the 89 model truck engine uses a non-electronic distributor. So it can be run without the computer. I have one that has been converted to a carb setup and it runs without a computer just like the B2000 and B2200 trucks that have converted to Weber carbs.

If you have a later model G6, then you'd need a 1989 distributor to do what you want to do.
geterdun's avatar
geterdun
+1y
Thanx for the response. Yes I skimped on important info. It is a '93 B2600i extended cab. Glad to find someone who has been there, done this. The engine is too good to jerk for the 4.3 install, would rather use it. They run forever.
The 4.3 is in a '90 model, but the dual feed carb overflowed and toasted the hood area. Kinda of a bad taste about it, but my error, I just need to attack it after I get this one humming.
I was just going to pull all the fitted to existing locations install from the '90 and move to the '93.
Again thank you, got my work cut out for tomorrow.
S
scotch
+1y
With the right distributor, it will run. But, keep in mind that the ECM is used to control the AC compressor. So you will have to do some re-wiring if you want to be able to run the AC, assuming you have it now.

Personally, I would keep the computer and get it running with fuel injection. Here are some other considerations for downgrading to a carb.

You are going to need a low pressure fuel pump.
You'll need to re-wire AC to make it work
You'll give up some fuel economy
If you don't have an idle-up solenoid and a dashpot on the carb, you'll give up some drivability versus the fuel injection system.
geterdun's avatar
geterdun
+1y
Hi Scotch,
I am back at it today, 56 degrees, one day shot.
I have the distributor ready, new advance, new module, module coil, 900 ohm resistance. Now want to being sure of wiring for this. My manual is for b2600, 89 up.
Correct me if wrong , please. Remembering this is a b2200 distributor, I think the leads from the distributor go to the coil, blue negative? Other lead to the other post. New condenser on other post? Hot to the other post? Does this post go to ground? I have a spark plug lead plugged into coil, spark plug in other end, grounded to the coil negative side.
Do the distributor and coil need to be grounded? Reason for question, I have hooked the wires up like this, distributor out of engine and turned the distributor shaft, I have no spark. Twin tower air gap appears less that 1/16". I have the coil grounded and the distributor against this same ground. Help, ready to bscene.
S
scotch
+1y
When I was replying earlier about this, I was referring to the 89 distributor... and the truck was an 89... so there were no mods to the ignition... only fuel injection delete and the addition of a carburetor.

I have no knowledge about mating up a B2200 distributor with a 2.6L G6 engine. Have you mated the two together to make sure the gears mesh? I'd want to visually see them together with the valve cover off. I'd also make sure that the drive gear have the same number of teeth.

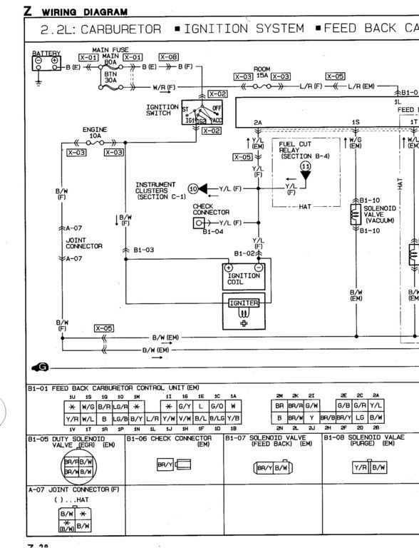
As for the wiring, I can point you to the wiring diagram for a 91 B2600i which should be the same as your 93. Here is is...

" target="_blank" target="_blank


Below is a link of the wiring diagram from a 91 B2200 (carbureted) and you can see what the wiring to the distributor and coil looks like there and then figure out how to meld the two. "B" is black and "L" is blue.

thread post photo




Again, just to reiterate, I have can't speak to the compatibility of your 2.2 distributor in a 2.6 engine. So you're on your own in that respect.
geterdun's avatar
geterdun
+1y
Scotch,
Thank you for the response. I have it wired like this, but no spark. As before, not in vehicle for convenience of spinning, but all is grounded together.
2200 distributor has two lead not three, so it appears I can use the white and blue leads in the vehicle harness for power, when installed.

Wired:
Plus battery to b/w from module and + on coil. Negative battery to blue module lead, - on coil and spark plug base. Coil tower lead to spark plug end. No spark on spin of distributor shaft.

The Distributor
The 2200 distributor insertion diameter into engine o.d. is the same as 2600. The length is .278" longer. Shaft diameter is the same. I shortened the length of the insertion diameter by .278", slid the gear for the 2600 on it just to be sure of gear helix being same. I loosely held the gear in place with vise clamp (large) to remove endplay. In vee blocks, I drilled half way through the shaft, through hole in the gear. Pressed the roll pin in, turned the shaft half a turn, drilled in to meet the hole from other side, pressed the pin in rest of the way. Spins easily, no endplay. Extra shaft hangs out in the air. (Ten years as machinist and in tool and die.)

eureka!
Still no spark. Just decided to check new coil. Coil resistance tower to each terminal resistance is (on 20k scale): 9.15, terminal to terminal: 0.05? Bad, yet new? Murphy's law.

Ric
geterdun's avatar
geterdun
+1y
Scotch,
I am at a loss, new coil, pickup coil, module, resistor, condenser. No spark. second module, second coil. Changed out wires from the module too, no spark. Help.
geterdun's avatar
geterdun
+1y
Scotch,
Two questions:
Could the problem be a weak reluctor with all other parts: [coil (twice), module (twice), pickup coil (same resistance as old one)], replaced?
Do you have a running "pulled running" distributor for an 89 2600 or or a carburated 2200? I will call around here and check.
I can transfer parts from a running 2200 distributor to the machined to fit one I have. Surely this would fix the problem?
geterdun's avatar
geterdun
+1y
Scotch,
Update, I started it today, finally a day above 50, not raining. Don't even ask why it is not sitting in the shop.
I realized on another thread, from mazdatweaker's comment, "something is not right about that". Then, I realized the wire to the tach was a different circuit, not ignition. I reinstalled the distributor with a new module, and DID NOT run ground to - coil terminal. Got it started, now any vacumn leak or carb problems can be attacked. Carb has set on the shelf about 15 years, needs rebuild. But it got late and a little cool for shorts outside.
Now to get the 4.3 '90 model ext cab moved to the back of the shop. I had it forward in case I could not get this one running, I could pull the engine, push it back and roll this one under the A-frame, for the install. I made everything in the 4.3 model bolt in, so unbolt, drop and bolt in.

Related Discussions in Mazda Engine General

kia swap
B
last post by Brody +1y
51